二片式鍛鋼球閥適用范圍
二片式鍛鋼球閥具有出色的自潤滑性能,例如聚四乙烯等密封環(huán)材料,并且使用壽命長,因為與球的摩擦損失很小。二片式鍛鋼球閥球閥本身具有結構緊湊,密封可靠,結構簡單和易于維護的特點。密封表面和球形表面通常處于閉合狀態(tài),并且不容易被介質腐蝕。易于操作和維護。適用于化工,石油,t然氣和冶金等行業(yè)。t然氣管道中的硫化氫介質,雜質很多,腐蝕嚴重。
二片式鍛鋼球閥執(zhí)行標準
1、設計和制造符合BS5351MSSSP-118、
2、連接方式符合:
1)承插焊接符合ANSIB16.11、JB/T1751
2)螺桿兩端符合ANSIB1.20.1、JB/T7306;
3)對焊連接符合ANSIB16.25、JB/T12224
4)兩端法蘭符合ANSIB16.5、JB79
3、測試和檢驗符合
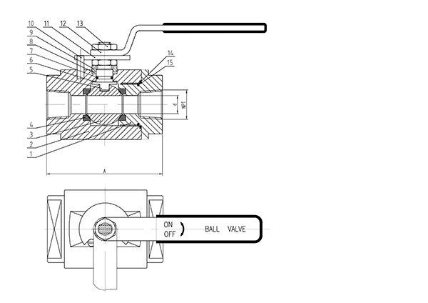
二片式鍛鋼球閥-NPT材質明細表
| 序號 | 零件名稱 | 碳鋼 | 不銹鋼 | ||
| 1 | 閥體 | A105 | F304 | F316 | F316L |
| 2 | 球 | F304 | F316 | F316L | |
| 3 | 閥桿 | F304 | F316 | F316L | |
| 4 | 密封圈 | PTFE, RPTFE, 尼龍 | |||
| 5 | 墊片 | O型圈, PTFE, 石墨 | |||
| 6 | 填料 | PTFE, 石墨 | |||
| 7 | 止推墊片 | PTFE | |||
| 8 | 定位片 | A283D, 不銹鋼 | |||
| 9 | 手柄 | A283D, 不銹鋼 | |||
| 10 | 螺母 | T304 | |||
| 11 | 定位銷 | T304 | |||
二片式鍛鋼球閥-NPT主要連接尺寸(MM)和重量(KG)800LB~1500LB
| RB | FB | L | d | NPT | SW | L1 | H | W | 重量 KG | |||
| RB | FB | RB | FB | RB | FB | |||||||
| 3/8x1/4 | 1/4 | 68 | 9.5 | 3/8 | 1/4 | 17.6 | 14.2 | 9.6 | 9.6 | 53 | 130 | 1.1 |
| 1/2x3/8 | 3/8 | 68 | 9.5 | 1/2 | 3/8 | 21.8 | 17.6 | 9.6 | 9.6 | 53 | 130 | 1.1 |
| 3/4x1/2 | 1/2 | 73 | 13 | 3/4 | 1/2 | 27.1 | 21.8 | 12.7 | 12.7 | 56 | 130 | 1.3 |
| 1x3/4 | 3/4 | 97 | 17 | 1 | 3/4 | 33.8 | 27.1 | 12.7 | 12.7 | 70 | 160 | 1.9 |
| 11/4x1 | 1 | 105 | 23 | 11/4 | 1 | 42.6 | 33.8 | 12.7 | 12.7 | 80 | 220 | 3.3 |
| 11/2x11/4 | 11/4 | 118 | 30 | 11/2 | 11/4 | 48.7 | 42.6 | 12.7 | 12.7 | 90 | 250 | 4.1 |
| 2x11/2 | 11/2 | 133 | 38 | 2 | 11/2 | 61.2 | 48.7 | 15.9 | 15.9 | 100 | 250 | 5.6 |
| 21/2x2 | 2 | 148 | 48 | 21/2 | 2 | 74.1 | 61.2 | 15.9 | 15.9 | 110 | 290 | 12.2 |

二片式鍛鋼球閥-NPT結構圖